Paveltolz
Доверяй, но проверяй
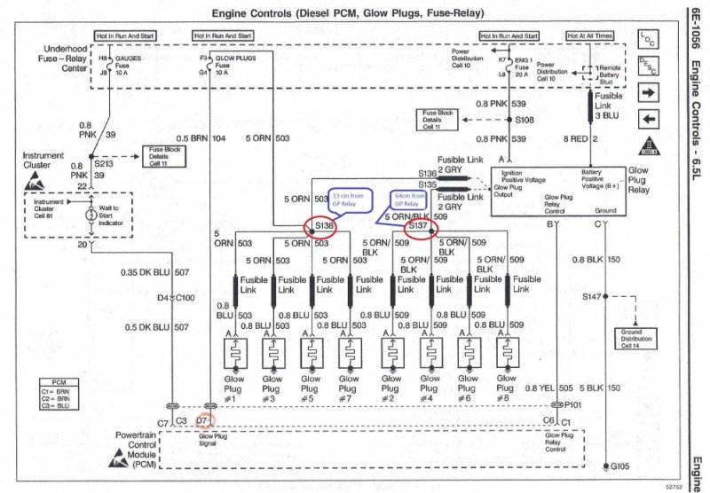
Is it an Orange, stand alone, on the driver's side GP harness you're referring too? It connects to the orange wire on the OEM DS Harness that runs to the Glow Plug Fuse in the Under Hood Fuse box. Some of the PT Wiring kits have a quick disconnect and others do not. Just splice it in with a weatherproof butt connector and heat shrink gun/torch. I've attached an annotated schematic from the 1997 manual for your entertainment. The Orange wire comes off the Drivers Side GP harness 13cm from the GP Relay....I wanted to put the new plug wire on the driver’s side but it has some type of additional plug-in connector that I couldn’t figure out where it attaches. It’s up by the glow plug relay terminal, but the wires on it now don’t have it.

Sorry, haven't found a picture of the OEM stuff other than this one. But, when you pull your GP harness out, the wire to the fuse will manifest itself. IIRC, it runs in that large bundle of wires along the firewall. I'll keep looking through pictures to see if I come up with anything else.

I'd snap a picture of my 96's set up but, the hood still has 12' of snow on it and it's 13* this morning. The 99 Burb is in the garage but, they didn't have the wiring set up like this. Here's a picture of it coming off the 96's PTWS Harness from when I first Installed it.


Last edited: